
矽氧烷偶聯劑是怎麼來的呢?
1.有機矽前驅物合成
矽氧烷偶聯劑(Silane Coupling Agent)化學成分在大自然中並不存在,
100%為人工合成而來,先舉一個TEOS(Tetraethoxysilane)是怎麼來的,
首先將二氧化矽與碳在高溫下,還原出矽原子,而二氧化碳則氣化自行分離,
SiO2 +C → Si +CO2
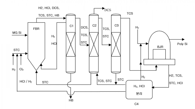
再利用矽與鹽酸進行化學反應,經過重重不斷的反應、分餾、回流(如下圖所示),
最終純化成所需的前驅物如SiCl4、HSiCl3、H2SiCl2、H3SiCl、SiH4等基礎原料。

2.反應成常見的乙氧基矽烷或甲氧基矽烷類型的矽氧烷偶聯劑(Silane Coupling Agent)
例如利用前驅物SiCl4與乙醇鈉進行酸鹼中和反應,生成TEOS與氯化鈉自動固液分離,
其目的是降低氯化物的反應活性與毒性,就可以應用於日常生活之中。
SiCl4 +4NaOCH2CH3 → Si(OCH2H3)4 +NaCl
矽氧烷偶聯劑是如何進行濕氣硬化的呢?
矽氧烷偶聯劑(Silane Coupling Agent)有百百種,
不外乎進行水解(Hydrolysis)與縮合(Condensation)的化學反應,
水解即是與水生成矽醇(SiOH)的官能基,SiOH可自身反應縮合成Si-O-Si,
或與其他無機物表面的OH進行反應如氫氧化鈣或氫氧化鋁,
下圖為矽周邊具有可水解的各式反應基團,
不同反應基團聚會有不同的水解與縮合速度,但最終產物仍為一致,

矽氧烷偶聯劑產品應用介紹:濕氣硬化接著劑
矽氧烷偶聯劑(Silane Coupling Agent)與異氰酸酯(Isocyanate) 在黏接著劑領域中,皆有促進密著的功能,
兩者強強聯手所共構出來的產品為STPE與STPU,皆為濕氣硬化接著劑
1.STPE ,常被稱為 MS 膠(Modified Silane Polymer) 是目前戶外應用與高端密封的首選,
主要強項在於耐候性與長期穩定性,如需要承受大幅度震動或位移(高層建築外牆)。
反應上藉由OFS-6062來進行矽氧烷官能基封端的作用,
2. STPU ,又被稱SPU(Silane Modified PU)則在需要高強度黏接且對耐候要求相對較低的工業環境中展現優勢,
如強調承載力與結構固定(汽車擋風玻璃黏接、工業組裝)。在合成上通常藉由OFS-6011進行矽氧烷官能基的改性。
下方為相關特性的比較表與濕氣硬化接著劑合成的參考方法
1.STPE (Silane-Terminated Polyether) 與 STPU (Silane-Terminated Polyurethane)特性比較表
STPE (矽烷改性聚醚) | STPU (矽烷改性聚氨酯) | 說明 | |
化學主鏈 | 聚醚 (Polyether) | 聚氨酯 (Polyurethane) | - |
封端Silane | OFS-6062 | OFS-6011 | |
耐候/抗UV性 | 優異:主鏈不含氨基甲酸酯鍵, 不易受 UV 破壞或黃化 | 較差:含 C-N 鍵,高溫或強光下易開裂、粉化, 通常需添加助劑補強 | - |
耐水解性 | 較強:主鏈穩定,耐水與化學品能力佳 | 一般:長時間處於潮濕高溫環境較易發生水解 | - |
抗張強度 (Tensile Strength) | 1.0 ~ 4.0 MPa | 4.0 ~ 12.0+ MPa | STPU 具有較強的氫鍵作用, 結構強度顯著較高 |
斷裂延伸率 (Elongation) | 300% ~ 800% | 150% ~ 450% | STPE 的聚醚主鏈較柔軟, 位移補償能力更強 |
硬度 (Shore A) | 15 ~ 50 | 35 ~ 85 | STPE 多為低至中硬度; STPU 可達到極高硬度以支撐結構 |
100% 模量 (Modulus) | 0.3 ~ 1.2 MPa | 1.0 ~ 5.0 MPa | STPU在受力初期即展現較高的抵抗力 (較硬) |
剪切強度 (Shear Strength) | 1.0 ~ 2.5 MPa | 3.0 ~ 8.0 MPa | 針對結構黏接, STPU 的剪切表現優於 STPE |
表面乾燥時間 (Tack-free Time) | 15 ~ 60 min | 10 ~ 40 min | STPU透過配方調整通常能達成更快的初期固化 |
2.Silane-Terminated Polyether合成方法參考

3..Silane-Terminated Polyurethane合成方法參考

參考文獻網址與TDS如附件
Patent No.KR20110051624A
https://doi.org/10.1063/5.0170749
https://doi.org/10.1177/0954008314565398
富祥達具有數十年的產業銷售經驗與化學化工背景的技術團隊,
可專業答覆並分析問題,並提出解決方案,請來電洽詢(03)6578708